Производство, продажа и
поставка ЖБИ по России и СНГ
Навигация
Код товара:
22 197 руб.
цена с НДС*

альбом ПС 248

Краткие характеристики
Длина, мм
2400
Ширина, мм
1500
Высота, мм
300
Вес, кг
2480

Все характеристики
Длина, мм
2400
Ширина, мм
1500
Высота, мм
300
Вес, кг
2480
Количество в квадратом метре, шт
0,28
Нормы погрузки на авто
8
Нормы погрузки ЖД
27
Ссылка на стандарт
https://disk.yandex.ru/d/xOOqXaPOAv2RxA
Расход стали, кг
91,05
Расход стали на 1м3 бетона, кг
91,78
Класс прочности
В22,5
Марка бетона
М300
Морозостойкость
F150-F300
Водонепроницаемость
W6-W8
Марка бетона по EN 206-1
C18/22
Геометрический объем
1,080
Объем бетона
0,99

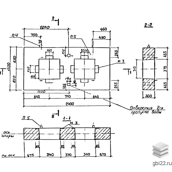
Неподвижные опоры НО 250-25: технические характеристики и применение

Маркировка изделий

Конструкции маркируются символами НО 250-25, где:

  • НО — тип изделия (неподвижная опора);
  • 250 — условный диаметр трубопровода (в мм);
  • 25 — расчетное усилие (в тс).

Дополнительно на изделиях указывают массу, дату изготовления и клеймо ОТК.

Конструктивные особенности

Опора представляет собой сборную железобетонную плиту прямоугольной формы с 1-2 сквозными отверстиями (прямоугольными или восьмигранными). Конструкция оснащена:

  • Металлическими патрубками для крепления труб;
  • Закладными элементами для сварки опорных фланцев;
  • Строповочными петлями из стали.

Технические параметры

  • Габариты: 2400?1500?300 мм
  • Масса: 2480 кг
  • Класс бетона: В22.5 (М300)
  • Защитный слой бетона: 20-30 мм
  • Диапазон рабочих температур: -40°C до +50°C

Область применения

Предназначены для монтажа теплотрасс с трубами ?100-1400 мм в:

  • Подземных каналах из лотковых элементов;
  • Наземных трубопроводных системах.

Технология производства

Изготовление регламентировано Альбомом ПС 248 и включает:

  1. Применение тяжелого бетона (ГОСТ 25192-82) с показателями:
    • Прочность на сжатие: В22.5
    • Морозостойкость: F150-F300
    • Водонепроницаемость: W4-W6
  2. Армирование стальными каркасами (АI-АIII по ГОСТ 5781-82)
  3. Формовку в стальных опалубках
  4. Антикоррозионную обработку металлокомпонентов

Транспортировка и хранение

Требования к складированию:

  • Укладка на деревянные поддоны
  • Запрет на сброс и волочение
  • Погрузка только за строповочные петли
  • Защита от механических повреждений

Контроль качества

Каждая партия проходит испытания на:

  • Прочность бетона
  • Геометрические параметры
  • Качество сварных швов

Результаты фиксируются в сертификатах соответствия.

Стандарт
альбом
Номер стандарта
ПС 248
Статус
не определен
Год выпущенного стандарта
1989
Название стандарта
Сборные железобетонные конструкции неподвижных опор для трубопроводов тепловых сетей. Рабочие чертежи опор для трубопроводов Ду 100 - 1400 мм, размещаемых в каналах.
Название Длина, ммШирина, ммВысота, ммВес, кгНомер стандарта Цена
210024005005020ПС 248
37 548 руб.
210024005005020ПС 248
47 483 руб.
180018005003000ПС 248
24 594 руб.
180018005003000ПС 248
32 198 руб.
180018005003220ПС 248
25 527 руб.
180018005003220ПС 248
30 606 руб.
300015004003600ПС 248
42 705 руб.
300015004003430ПС 248
41 903 руб.
300015004003600ПС 248
42 705 руб.
300015004003430ПС 248
41 903 руб.
300015004003820ПС 248
45 435 руб.
300015004003700ПС 248
44 868 руб.
300015004003820ПС 248
35 801 руб.
300015004003700ПС 248
35 235 руб.
240015003002280ПС 248
39 406 руб.
240015003002280ПС 248
27 894 руб.
240015003002380ПС 248
31 354 руб.
240015003002380ПС 248
27 524 руб.
240015003002430ПС 248
27 563 руб.
240015003002430ПС 248
22 465 руб.
240015003002480ПС 248
27 066 руб.
1500900300880ПС 248
12 138 руб.
1500900300880ПС 248
9 821 руб.
1500900300930ПС 248
8 831 руб.
240027005005250ПС 248
45 488 руб.
240027005005250ПС 248
54 900 руб.
210024005004150ПС 248
35 516 руб.
210024005004150ПС 248
43 097 руб.
210024005004750ПС 248
36 315 руб.
210024005004750ПС 248
46 388 руб.
1500900200650ПС 248
6 557 руб.
344070036009600ПС 127
118 256 руб.
344060038209950ПС 127
134 405 руб.
344060038209500ПС 127
131 462 руб.
344060037809000ПС 127
112 729 руб.
344060037808375ПС 127
108 745 руб.
34401200386022050ПС 127
247 434 руб.
344070036009600ПС 127
92 187 руб.
34401200382019900ПС 127
234 626 руб.
34401200386022050ПС 127
209 435 руб.
34401000382015850ПС 127
223 483 руб.
34401200382019900ПС 127
203 009 руб.
3440900378013475ПС 127
178 344 руб.
34401000382015850ПС 127
176 535 руб.
3440900378012575ПС 127
163 963 руб.
3440900378013475ПС 127
158 856 руб.
344070036009600ПС 127
141 903 руб.
3440900378012575ПС 127
133 949 руб.
3440600386011025ПС 127
132 433 руб.
Полный каталог
Название Длина, ммШирина, ммВысота, ммВес, кгНомер стандарта Цена
210024005005020ПС 248
37 548 руб.
210024005005020ПС 248
47 483 руб.
180018005003000ПС 248
24 594 руб.
180018005003000ПС 248
32 198 руб.
180018005003220ПС 248
25 527 руб.
180018005003220ПС 248
30 606 руб.
300015004003600ПС 248
42 705 руб.
300015004003430ПС 248
41 903 руб.
300015004003600ПС 248
42 705 руб.
300015004003430ПС 248
41 903 руб.
300015004003820ПС 248
45 435 руб.
300015004003700ПС 248
44 868 руб.
300015004003820ПС 248
35 801 руб.
300015004003700ПС 248
35 235 руб.
240015003002280ПС 248
39 406 руб.
240015003002280ПС 248
27 894 руб.
240015003002380ПС 248
31 354 руб.
240015003002380ПС 248
27 524 руб.
240015003002430ПС 248
27 563 руб.
240015003002430ПС 248
22 465 руб.
240015003002480ПС 248
27 066 руб.
1500900300880ПС 248
12 138 руб.
1500900300880ПС 248
9 821 руб.
1500900300930ПС 248
8 831 руб.
240027005005250ПС 248
45 488 руб.
240027005005250ПС 248
54 900 руб.
210024005004150ПС 248
35 516 руб.
210024005004150ПС 248
43 097 руб.
210024005004750ПС 248
36 315 руб.
210024005004750ПС 248
46 388 руб.
1500900200650ПС 248
6 557 руб.

ТД "Еврастрой" предлагает купить Опоры неподвижные НО 250-25 по выгодной цене. Наша компания осуществляет доставку продукции по всей территории России и странам СНГ.

В каталоге представлено около 170 тыс. позиций.

По наличию и ценам Мы можем проконсультировать Вас по телефону +7 (343) 300-90-87 или можете отправить запрос на почтовый ящик gbi@gbi22.ru.

Оплатить продукцию можно в рассрочку, для обсуждения вопросов оплаты так же можно обратиться к нашим менеджерам.

Продажа ЖБИ изделий производится с заводов в таких городах как:

  • Екатеринбург
  • Тюмень
  • Красноярск
  • Новосибирск
  • Иркутск
  • Ростов-на-дону
  • Нижний Новгород
  • Казань
  • Москва

Наши менеджеры помогут Вам подобрать оптимальное решения для ваших задач, сориентируют по наличию и ценам, расскажут про оптимальные варианты доставки и оплаты. Звоните +7 (343) 300-90-87

22 197 руб.
цена с НДС*
Наличие: нет
шт.
Перейти в корзину

Оформить заказ
Рассрочка
Рассказать друзьям: