Производство, продажа и
поставка ЖБИ по России и СНГ
Навигация
Код товара:
70 607 руб.
цена с НДС*
Цена за 1м3, руб
20 313 с НДС*

серия 0-221-84

Краткие характеристики
Длина, мм
900
Ширина, мм
1200
Высота, мм
4490
Вес, кг
8690

Все характеристики
Длина, мм
900
Ширина, мм
1200
Высота, мм
4490
Вес, кг
8690
Количество в квадратом метре, шт
0,93
Нормы погрузки на авто
2
Нормы погрузки ЖД
7
Ссылка на стандарт
https://disk.yandex.ru/d/t6dUx_wYkCAdeA
Расход стали, кг
256,78
Расход стали на 1м3 бетона, кг
73,87
Класс прочности
В22,5
Марка бетона
М300
Морозостойкость
F150-F300
Водонепроницаемость
W6-W8
Марка бетона по EN 206-1
C18/22
Геометрический объем
4,849
Объем бетона
3,48

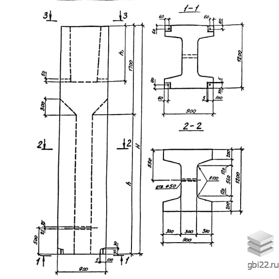
Блоки-стаканы верхние ВБ 9-12-45-1

Блоки-стаканы верхние ВБ 9-12-45-1 – это прямоугольные изделия с двутавровым поперечным сечением, предназначенные для установки колонн. В верхней части конструкций предусмотрено отверстие для последующей установки колонны.

Расшифровка маркировки

ВБ – тип конструкции (блок-стакан верхний);

9 – длина в сантиметрах;

12 – ширина в сантиметрах;

45 – высота в сантиметрах;

1 – типоразмер сечения колонны, заделываемой в стакан.

При наличии буквенных индексов в конце маркировки, например, «с», изделие предназначено для опирания стальных колонн. Индекс «к» указывает на наличие консолей для опирания ригелей и фундаментных балок.

Основные характеристики

Длина: 900 мм

Ширина: 1200 мм

Высота: 4490 мм

Вес: 8690 кг

Марка бетона: М300

Применение

Унифицированные блоки-стаканы верхние активно используются в современном строительстве для возведения промышленных и общественных зданий. Они служат фундаментами под колонны в сочетании с другими железобетонными конструкциями, запроектированными в Серии 0-221-84.

Преимущества конструкции

Эти изделия отличаются высокой устойчивостью к агрессивным средам, надежностью и длительным сроком службы. Прочные элементы позволяют использовать конструкции в качестве опор для ригелей и сборно-монолитных перекрытий. Они предназначены для эксплуатации в грунтах с расчетным давлением 0,7 МПа (7 кгс/см?) и спроектированы для обычных инженерно-геологических условий.

Производственные особенности

Изготовление блоков-стаканов ВБ 9-12-45-1 осуществляется по стендовой технологии с использованием тяжелого бетона марки М300. Для производства бетона применяются естественные заполнители из твердых горных пород. Водонепроницаемость и морозостойкость бетона подбираются индивидуально для каждого проекта.

Армирование конструкций выполняется из горячекатаной стали классов AI и AIII по ГОСТ 5781-82, с использованием пространственных каркасов, состоящих из сеток и отдельных стержней. В условиях агрессивной среды с грунтовыми водами рекомендуется обеспечить защиту от коррозии согласно СНиП II-28-73.

Контроль качества

После достижения отпускной прочности блоки проходят контрольные испытания, включая оценку прочности и проверку качества бетонных поверхностей. Наличие дефектов недопустимо, и конструкции, прошедшие приемо-сдаточные испытания, получают соответствующую документацию.

Транспортировка и хранение

Складирование и транспортировка блоков-стаканов должны осуществляться в горизонтальном положении, с использованием деревянных подкладок, размещаемых на расстоянии 500 мм от торцов. При укладке на боковую сторону подкладочный материал размещается на расстоянии 1000 мм от торцов. Важно избегать механических повреждений изделий, подъем конструкций следует производить с помощью траверс и захватов за два отверстия на боковых гранях.

Стандарт
серия
Номер стандарта
0-221-84
Статус
не действует
Год выпущенного стандарта
1984
Название стандарта
Унифицированные сборные фундаменты под колонны промышленных зданий.
Название Длина, ммШирина, ммВысота, ммВес, кгНомер стандарта Цена
90014005990123000-221-84
99 308 руб.
90014005990123000-221-84
99 308 руб.
90014005690117400-221-84
95 021 руб.
90014005690117400-221-84
95 021 руб.
90014005390112000-221-84
90 841 руб.
90014005390112000-221-84
90 841 руб.
90014005090106400-221-84
86 554 руб.
90014005090106400-221-84
86 554 руб.
90014004790100700-221-84
82 220 руб.
90014004790100700-221-84
82 220 руб.
9001400449095400-221-84
78 064 руб.
9001400449095400-221-84
78 064 руб.
9001400419089700-221-84
73 728 руб.
9001400419089700-221-84
73 728 руб.
9001400389084100-221-84
69 432 руб.
9001400389084100-221-84
69 432 руб.
9001400359078500-221-84
65 134 руб.
9001400359078500-221-84
65 134 руб.
9001400329073100-221-84
60 953 руб.
9001400329073100-221-84
60 953 руб.
9001400299067500-221-84
54 628 руб.
9001400299067500-221-84
54 628 руб.
9001400269061900-221-84
50 549 руб.
9001400269061900-221-84
50 549 руб.
9001400239056500-221-84
46 553 руб.
9001400239056500-221-84
46 553 руб.
9001400209050900-221-84
42 462 руб.
9001400209050900-221-84
42 462 руб.
9001400179045200-221-84
38 347 руб.
9001400179045200-221-84
38 347 руб.
90012005990112200-221-84
89 878 руб.
90012005990112200-221-84
89 878 руб.
90012005990112200-221-84
89 878 руб.
90012005690107100-221-84
86 000 руб.
90012005690107100-221-84
86 000 руб.
90012005690107100-221-84
86 000 руб.
90012005390102000-221-84
82 157 руб.
90012005390102000-221-84
82 157 руб.
90012005390102000-221-84
82 157 руб.
9001200509097100-221-84
78 431 руб.
9001200509097100-221-84
78 431 руб.
9001200509097100-221-84
78 431 руб.
9001200479092000-221-84
74 473 руб.
9001200479092000-221-84
74 473 руб.
9001200479092000-221-84
74 473 руб.
9001200449086900-221-84
70 607 руб.
9001200449086900-221-84
70 607 руб.
9001200419081700-221-84
66 682 руб.
9001200419081700-221-84
66 682 руб.
9001200419081700-221-84
66 682 руб.
Полный каталог
Название Длина, ммШирина, ммВысота, ммВес, кгНомер стандарта Цена
30005400900179800-221-84
156 594 руб.
30005400900179800-221-84
156 594 руб.
30005400900179800-221-84
156 594 руб.
30005400900179800-221-84
146 111 руб.
30005400900179800-221-84
146 111 руб.
30005400900179800-221-84
146 111 руб.
30005400900179800-221-84
137 564 руб.
30005400900179800-221-84
137 564 руб.
30005400900179800-221-84
137 564 руб.
30005400900179800-221-84
114 882 руб.
30005400900179800-221-84
114 882 руб.
30005400900179800-221-84
114 882 руб.
27005100900169300-221-84
145 360 руб.
27005100900169300-221-84
145 360 руб.
27005100900169300-221-84
145 360 руб.
27005100900169300-221-84
132 667 руб.
27005100900169300-221-84
132 667 руб.
27005100900169300-221-84
132 667 руб.
27005100900169300-221-84
107 520 руб.
27005100900169300-221-84
107 520 руб.
27005100900169300-221-84
107 520 руб.
27005100900169300-221-84
98 915 руб.
27005100900169300-221-84
98 915 руб.
27005100900169300-221-84
98 915 руб.
21004500800119500-221-84
103 901 руб.
21004500800119500-221-84
103 901 руб.
21004500800119500-221-84
103 901 руб.
21004500800119500-221-84
96 304 руб.
21004500800119500-221-84
96 304 руб.
21004500800119500-221-84
96 304 руб.
21004500800119500-221-84
85 660 руб.
21004500800119500-221-84
85 660 руб.
21004500800119500-221-84
85 660 руб.
21004500800119500-221-84
73 668 руб.
21004500800119500-221-84
73 668 руб.
21004500800119500-221-84
73 668 руб.
21004500800119500-221-84
97 738 руб.
21004500800119500-221-84
97 738 руб.
21004500800119500-221-84
97 738 руб.
21004500800119500-221-84
89 692 руб.
21004500800119500-221-84
89 692 руб.
21004500800119500-221-84
89 692 руб.
21004500800119500-221-84
88 701 руб.
21004500800119500-221-84
81 790 руб.
21004500800119500-221-84
81 905 руб.
21004500800119500-221-84
71 238 руб.
21004500800119500-221-84
75 846 руб.
21004500800119500-221-84
75 846 руб.
1800420070089500-221-84
70 664 руб.
1800420070089500-221-84
70 664 руб.

ТД "Еврастрой" предлагает купить Верхний блок-стаканов ВБ 9-12-45-1 по выгодной цене. Наша компания осуществляет доставку продукции по всей территории России и странам СНГ.

В каталоге представлено около 170 тыс. позиций.

По наличию и ценам Мы можем проконсультировать Вас по телефону +7 (343) 300-90-87 или можете отправить запрос на почтовый ящик gbi@gbi22.ru.

Оплатить продукцию можно в рассрочку, для обсуждения вопросов оплаты так же можно обратиться к нашим менеджерам.

Продажа ЖБИ изделий производится с заводов в таких городах как:

  • Екатеринбург
  • Тюмень
  • Красноярск
  • Новосибирск
  • Иркутск
  • Ростов-на-дону
  • Нижний Новгород
  • Казань
  • Москва

Наши менеджеры помогут Вам подобрать оптимальное решения для ваших задач, сориентируют по наличию и ценам, расскажут про оптимальные варианты доставки и оплаты. Звоните +7 (343) 300-90-87

70 607 руб.
цена с НДС*
Наличие: нет
шт.
Перейти в корзину

Оформить заказ
Рассрочка
Рассказать друзьям: